大電流發生器的工作原理
發布時間:2018-07-20
瀏覽數:206
大電流發生器專門對50Hz開關,電流互感器或其他電氣設備進行升流及負載試驗,用來判斷這些設備是否能夠正常出廠的準用儀器,廣泛用于發電廠、變配電站、電器制造廠及科研、實驗室等單位。國電中星應廣大用戶要求,為大家介紹大電流發生器的工作原理。

大電流發生器一般由儀表指示燈板和操作板組成,儀表指示燈板分大、小量程的兩塊電流表和大小量程的選擇開關(鈕子開關),操作面板由啟動按鈕(綠色,指的是電源信號)、停止按鈕(紅色,指的是工作信號)以及工作系統組成。大電流發生器采用一次接線柱輸入方式,下端有升流器二次輸出大電流接線端(有開門接線方式金額不開門接線方式)

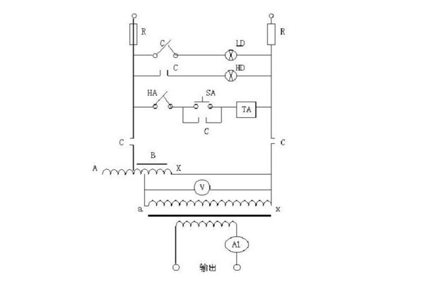
C——為常閉常開觸點
A——為熔斷器
LD——為電源指示燈
HD——為升壓指示燈
HA——為停止按鈕
S A ——為升壓按鈕
T A——為交流解析安全
B——為電壓表
T——為升流變壓器
V——為電壓表
A L——為電流互感器
輸入工作電源后,可通過調節調壓器輸出電壓而獲得試驗所需的大電流。
大電流發生器采用一體化結構,操作和數據讀取較為方便,是各行業在電氣調試中對電氣設備進行電流負載試驗以及升溫試驗的設備,更多關于大電流發生器的相關知識盡在國電中星,敬請關注!
下一篇:如何快速有效選擇大電流發生器?
027-65526006
027-65526007
在線客服